Codificación de Tuberías en P&ID’s
- Publicado por: Ignacio Vilas
- Categoría: Piping Process Engineering
No hay comentarios
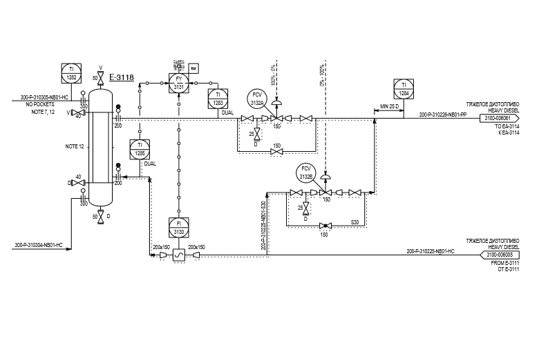
Todas las tuberías están representadas en los Diagramas de Tuberías e Instrumentación (DTIs ó P&IDs) por medio de líneas, con un codificación alfanumérica que permite identificarlas para su posterior diseño (ruteado, análisis de stress térmico, soportes, etc.) y compra.
No existen normas que establezcan codificaciones universales, sino que dependen de cada proyecto. Aunque contienen básicamente la misma información, la forma de representarla difiere. A modo de ejemplo se muestra una numeración típica de una línea con su información característica:
AA-BB-CC-DDDD-EEEE-FF
(Ej: 4”-FG-03-0035-A1A1-HC)
- AA: diámetro nominal, en pulgadas (“) si aplican normas ANSI o en milímetros si hablamos de normas EN-ISO. Este diámetro no coincide necesariamente con el diámetro interior o exterior de la tubería, el cual dependerá del espesor, tipo de material y libraje (Ej: 4 pulgadas).
- BB: código de fluido, para diferenciar el servicio para el cuál es empleada la tubería (Ej: fuel gas).
- CC: número de Unidad, ya que puede haber varias Plantas en el mismo complejo industrial (Ej: Unidad número 03).
- DDDD: número de línea. Se asignan de manera secuencial (Ej: 0035).
- EEEE: especificación de tubería. Recoge características tales como tipo de material, libraje, tipo de bridas y sobreespesor de corrosión (Ej: acero al carbono, 150#, bridas FF, C.A. 1.6 mm).
- FF: código de aislamiento, en función de si la tubería necesita conservación de calor o frío, traceado, enchaquetado, protección personal, etc. (Ej: conservación de calor).
Para saber más
Autor:Ignacio Vilas
Más de ocho (8) años de experiencia profesional, principalmente en proyectos multidisciplinarios de Ingeniería en los sectores de Refino y Petroquímica, desempeñando labores de ingeniero de procesos. Formación profesional previa en Planta, en empresas de Tratamiento de Aguas Residuales Urbanas y de Celulosa para fabricación de papel.
Experiencia en el desarrollo de proyectos EPC a nivel internacional, realizando tareas de diseño, cálculo, validación, optimización, trato con clientes y coordinación y supervisión de ingenieros de menor experiencia; todo ello orientado y comprometido a cumplir en plazo, calidad, coste, alcance y planificación los requerimientos de los proyectos.
Dominio de normas internacionales y manejo de especificaciones de clientes de ámbito internacional (REPSOL, TÜPRAS, DOW, SAUDI ARAMCO, NEFTEGAZINDUSTRIYA, GAZPROM).


WhatsApp